Цитата(Гидр @ 5.9.2014, 14:35)

Теперь вопрос:
а) может ли это быть наведёнка, несмотря на то, что провод экранирован?
б) может ли схема в компе, которая занимается измерением напряжения на этом проводе, выдавать что-то в обратку?
а) Я думаю врядли наведёнка., можно взять стрелочный вольтметр.., он наведёнку не покажет
б) Может выдавать.., а проверить можно отчикаф провод идущий от компа...
Извени других советов чтото не приходит мне...
Гидр, мы опять пускаемся в область предположений, камрад.

но рискну, хренле. Это вряд ли наводка. Это именно напряжение сравнения. Для запуска двигла (как правило) требуются сигналы с нескольких датчиков, разница которых (сигналов) дает ECU информацию для состава приготовляемой топливной смеси (чего добавить, воздуха или бензика). Например: датчик темп. ОЖ , ДПДЗ, ДМРВ - интегрируется
каким-то образом сигнал (по-разному в разных схемных решениях).
где-то они поступают в комп независимо и интегра вырабатывается самим ECU, а где-то (в частности встречал у Мазда Фамилиа=Ниссан Вингроуд) выходной сигнал с одного датчика подается непосредственно в цепь второго и общий результат (разница напряжений) идет в комп. Возможно ты и вымерял нечто подобное.
опять же, в зависимости от реализации схем обработки входных сигналов, это может быть опорное напряжение, относительно которого срабатывает триггер , а то и компаратор на исполнительные механизмы подачи компонентов ТС.
прлегчало?

никто не скажет тебе точно, пойми. Это только сравнивать с другим аналогичным компом... или лезть в недра нативной электроники своей машины.
Торонага, есть разница между просьбой диагностировать по фотографии что именно у меня не так, и ответами на 2 простых вопроса:
- может ли китайский тестер в таких условиях показывать всякую хрень?
- выдаёт схема в компе в таких условиях что-то в обратку или не выдаёт?
Это вопросы из области электроники, а не из области предположений, не филейной ли частью повернулась Луна к моей машине.
П.С. Схема в компе точно измеряет низкое напряжение в пределах 5 В. Это вполне распространённая в технике задача. Следовательно, скорее всего она имеет стандартную для таких целей логику работы. Следовательно, скорее всего вышеприведённый вопрос имеет вполне стандартный ответ.
Далее. На электросхеме видно, что ни в какие другие цепи данный датчик не завязан.
Именно поэтому я считаю свои вопросы вполне корректными.
Гидр, ага, скажи еще, что ты не увидел ответа на свои "скорее всего".
Подскажите пожалуйста к кому можно обратиться по подключению мультитроникса.
что может быть : поворотки работают норм, а аварийки только левая сторона?
Dolphin, я бы подозревал кнопку (выключатель) аварийки, или цепь правых поворотов в радиусе "кнопка - выключатель поворотов на руле". Ибо раз при обычном включении обе стороны работают - значит цепи реле-прерывателя и от выключателя на руле и до собстна повороток исправны.
Ниссан тех годов полюбас имеет распараллеливание проводов прямо в косе, и бывает, что в месте соединения провод отваливается. Завтра гляну схему Блюба, там скорее всего то же самое, что-нибудь соображу.
kolbasatnik
12.9.2014, 18:54
Цитата(ruslah @ 11.9.2014, 20:53)

Подскажите пожалуйста к кому можно обратиться по подключению мультитроникса.
Вообще самое простое он подключается через OBD II, это если не заморачиваться баками и т.д. или если протокол их не поддерживает. А вообще какое авто? Год? Как-то звонил электрику на Речной, где СТО, телефоне не помню, сразу первый поворот налево, там спросишь. У меня только по OBD II прекрасно работает, расход свел поправками, если расход возрос относительно Мультитроникса - меняешь фильтра. Хорошая подсказка. Диагностика приятным женским голосом сообщает об ошибке, туде же (к Мультитрониксу) подключил Партроники
Проблема такая. Не работает вентиляторы охлаждения. когда наплямую их подсоеденяешь, то работают. Автомобиль калдина 94. двиг 3S-fe
prosto_alex123
13.9.2014, 12:17
Цитата(davvar @ 13.9.2014, 12:05)

Проблема такая. Не работает вентиляторы охлаждения. когда наплямую их подсоеденяешь, то работают. Автомобиль калдина 94. двиг 3S-fe
Либо реле вентилятора, либо датчик темпера смотреть надо.... а может, проводок отвалился от самого датчика
Цитата(kolbasatnik @ 12.9.2014, 17:54)

Вообще самое простое он подключается через OBD II, это если не заморачиваться баками и т.д. или если протокол их не поддерживает. А вообще какое авто? Год? Как-то звонил электрику на Речной, где СТО, телефоне не помню, сразу первый поворот налево, там спросишь. У меня только по OBD II прекрасно работает, расход свел поправками, если расход возрос относительно Мультитроникса - меняешь фильтра. Хорошая подсказка. Диагностика приятным женским голосом сообщает об ошибке, туде же (к Мультитрониксу) подключил Партроники
Эскудо тд52 двигатель j20 а 98г.в. подключал через OBDll опредилился универсальный режим,потом вручную переключил на сузучий протокол и без изменений. показывает только напругу акома и всё.
Торонага
13.9.2014, 12:27
ruslah, модель троникса клещами надо вытягивать?
Я на одного Эскудика подключал - пришлось один провод в разъёме переставлять. Не помню какой. Литература в помощь.
Цитата(Торонага @ 13.9.2014, 11:27)

ruslah, модель троникса клещами надо вытягивать?
Пардонте,vc731.!
Торонага
13.9.2014, 20:08
ruslah, надо менять местами 7 и 9 контакты в диаг. вилке прибора.
инструкции нету что ли?
вот тут все расписано, если надо.
можно умолять
Гидра, чтоб помог.
Цитата(Торонага @ 13.9.2014, 19:08)

ruslah, надо менять местами 7 и 9 контакты в диаг. вилке прибора.
инструкции нету что ли?
вот тут все расписано, если надо.
можно умолять
Гидра, чтоб помог.

Спасибо ,всё понятно. в инструкции этого нету.попробую перекинуть провода .
Ещё вспомнил,как то хотел сделать комп.диагностику и прибор тоже не видел ни оборотов,ни ошибок.
Подскажите пожалуйста кто занимается установкой камеры заднего вида к 2DIN магнитоле? Темы такой не нашел. Пишу сюда может поможет кто.. Машина Санёнг Кайрон II механика.
электрик сказал вышла из строя такая вещь- регулятор оборотов скорости печки, ниссан куб 2003г.в., может кто знает, где найти чтоб заменить?
rusinchic
22.9.2014, 19:45
delegat, с обратной стороны должны быть нихромовые спиральки,можно попробовать приколхозить от нашего автопрома.
Если там действительно спиральки, то там же есть и тепловой предохранитель в виде язычка, который в подпружиненном виде припаян кончиком к контакту. Когда этому девайсу становится слишком жарко, припой плавится и язычок отскакивает. Я на Блюбе просто припаял его обратно, но тут надо иметь в виду: припой явно подобран по температуре плавления, и внеся туда что-то с паяльника либо вообще попытавшись ещё раз пропаять, вы не получите гарантию, что в аварийной ситуации этот тепловой предохранитель сработает и сбережёт проводку от расплавления или не дай бог пожара. Поэтому только и исключительно на свой страх и риск. Если есть сомнения - заказывайте новый.
не видел там спиралек нихромовых, вот она с обратной стороны..
Цитата(Гидр @ 22.9.2014, 19:12)

. Если есть сомнения - заказывайте новый.
в том то и дело, ездил в Автомаг на Транспортной, не смогли найти по каталогу такую вещь, я тоже не нашел на экзисте, да и по некоторым другим просторам инета
С обратной стороны всё самое интересное явно находится если смотреть с торца.
Эта штука есть в каталоге. Дай полный номер кузова - покажу.
Гидр, скинул в личку номер кузова, спасибо!
запчасть заказал, Гидр, спасибо огромное!!!!!
Miggrish
25.9.2014, 14:35
Цитата(Miggrish @ 25.9.2014, 11:46)

Не понимаю....
Вчера решил позаниматься сигналом на авто, а то он стал периодически пропадать... два раза посигналит, потом перестает ваааабще реагировать на что либо... Т.к. я сигнал вывел на отдельную кнопку (убрал с руля совсем), пролазил с прибором весь путь от рулевой колонки до кнопки - всё работает, питание идет, масса есть - сигнала нет

. Проверил предохранитель - целый, питание есть. Добрался наконец до реле сигнала, питание есть, только вот работать постоянно релюха почему то не хотела... два-три раза срабатывала, а потом не реагировала никак, хотя питание присутствовало. Проехался по нескольким магазинам и ничего не найдя, купил на разборке за 100 рублей релеху. Приехав в гараж, поставил новую - нифига нету сигнала, дай думаю поставлю старую - сигнал появился и работает без проблем до сих пор....
Что за фигня такая была? Не понимаю....
Цитата(Miggrish @ 25.9.2014, 13:37)

Хренушки, а не сигнал.....

Сейчас с обеда приехал на работу, дай думаю проверю сигнал.... а нету его

Поставил новое реле сигнала - нету сигнала

схема подключения сигнала есть, прибор есть, знания хреновые но есть, руки вроде не из жопы растут.... все проверил, должно работать, а оно не работает....

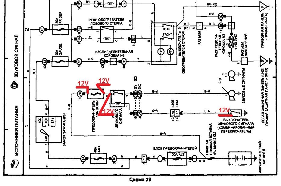
схема на сигнал:
Нажмите для просмотра прикрепленного файлаНа момент проверки тестером: на предохранителе, на реле и на кнопке включения сигнала имеется 12V (точнее 12,85V). Масса на кнопке имеется, прозвонил тестером. При нажатии на кнопку включения сигнала реле может сработать пару раз (а может и нет), а потом не срабатывает. Реле я вскрывал, удлинял провода на кнопку включения сигнала, что бы можно было стоять рядом с реле и видеть, срабатывает оно или нет. Когда реле не срабатывало, делал замеры тестером по тем же местам, результат тот же, везде имеется напряжение. Если на реле самому нажать на пластинку (замкнуть контакты), то сигнал есть....
Что может быть? Может контакт на реле плохой? Хотя он же на кнопку подает напряжение....
prosto_alex123
25.9.2014, 15:01
Иногда тестер может показывать статическое напряжение, но при этом ток равен нулю. Лучше проверять контрольной лампочкой 12 вольт малого тока (например, лампа с габарита).
Miggrish
25.9.2014, 15:03
prosto_alex123, Спасибо, перепроверю с контролькой.... просто факт в том, что реле может сработать пару раз, а потом не работать.... Вот этот вопрос меня беспокоит..
prosto_alex123
25.9.2014, 15:14
Можно повесить пороллельно с реле ту же контрольку, и тогда, если реле не сработает, а лампочка будет гореть, то будет ясно, что реле под замену, а если и реле не сработает, и лампочка не будет гореть, то тогда надо будет искать причину в другом месте.
Торонага
25.9.2014, 15:18
Miggrish,
1. виткует катушка
2. разрушилась пайка выводов катушки
3. механическое заедание (износ) сердечника
4. нестабильный контакт "массы" с комбинированного переключателя.
массу подай прямо на катушку реле - исключишь п.4
само реле заменялось?
Miggrish
25.9.2014, 15:21
Торонага, Да менялось, результат тот же... Такой вопрос, реле трехконтактное, два - это вход и выход с катушки. третий - контакт, который притягивается. Катушка должна прозваниваться как одна цепь или нет? у меня на тестере есть функция прозвона...
Торонага
25.9.2014, 15:32
Miggrish, прозваниваться должна, но вот вопрос на каком диапазоне сопротивлений

и витковое замыкание ни один прозвон не покажет.
три контакта, все верно, +12 вольт общий, он идет на катушку и (перемычкой внутри реле) на контакт.
это где ваще, на Карине?
комб. переключатель (по схеме), надо полагать, бибика на руле?
prosto_alex123
25.9.2014, 15:44
Я когда то с журнала Радио собирал схему для прозвонки любых катушек - смысл в том, что, если виткового замыкания нет, то лампочка мигает, а если межвитковое - то просто горит. Но вот потом куда то дел...
была у меня подобная байда, то работало, то не работало. Дело было в том, что внутри изоляции проводки был обрыв, и он то замыкался, то в разрыв шел. Внешне не углядишь, вычислил путем втыкания прибора на прозвон и шевеления проводов рукой
prosto_alex123
25.9.2014, 15:52
Miggrish
25.9.2014, 19:03
Ну... вообщем проблемка пока ушла =) проверил все контролькой, всё хорошо, потом поджал контакты (мама) в том месте, где реле вставляется - работает =))) проверял постоянно в течении 2-х часов.... в гараже, чуть сам с ума не сошел от периодического би-би...
А.... и разобрал релюху, которую на разборке взял - пипец =)))) она немного окислилась и после небольшой чистки тоже заработала, теперь у меня 2 релюхи =)))
prosto_alex123
25.9.2014, 19:06
О опыт, сын ошибок трудных...
Miggrish
25.9.2014, 19:07
и не говори =))))
подскажите. перестали гореть птф. предохранитель цел, реле менял- не помогло. в чем еще может быть причина?
STARGAZER
15.11.2014, 20:05
555, в лампочках.
одновременно в двух фарах перегорели?)
rusinchic
15.11.2014, 22:10
и снаряд в одну воронку дважды попадает
крокодил
16.11.2014, 0:00
555 не поверишь я также сказал электрику, он взял лампочку при мне поменял и сказал езжай в магазин за новыми лампами.
Как проверить рабочий подогрев заднего стекла или нет? замером сопротивления?
rusinchic
30.11.2014, 19:07
слим, если известно сколько оно должно быть. лучше включить когда запотевшее и будет видно, все ли нитки работают.
STARGAZER
30.11.2014, 19:36
слим, лампочку повесь в цепь и всё станет ясно.
Или как Саня сказал, включи при запотевшем окне.
е знаю туда ли пишу, но спрошу здесь. Такая ситуация. Сегодня замерзла машина, вытащили аккум, зарядили и вечером вставили, машина завелась. А сейчас с сигналки не заводится, открыть\закрыть замки-работает, но не заводится. И раньше маячок синий от сиги на лобовом горел с перерывами, а сейчас горит постоянно. Если ночью не поставлю на прогрев-опять замерзнет

( Что делать?
Скорее всего стоит в режиме VALET сервисном режиме. можно под лупой посмотреть на брелке если есть описание режимов.
напиши как можно полное название сигналки
В спящем режиме была)) все починили))
Для просмотра полной версии этой страницы, пожалуйста,
пройдите по ссылке.