Хостинг и техническая поддержка -- компания Маглан
автоклуб M49

Здравствуйте, гость ( Вход | Регистрация )

 
Ответить в данную темуНачать новую тему
Замена автомата на механику
X__GADik!!
сообщение 10.10.2008, 23:51
Сообщение #1


Группа: Активный участник
Сообщений: 4751
Спасибо: 1374

Авто: Gelaendewagen



Ну что господа автомеханники кто что думает по этой теме.есть очень большое желание изобразить сие на отдельно взятом автомобиле:)кто что посоветует?smile.gif)


--------------------
Если на дороге у нас случаются войны, то лучше я буду на танке»

G-Class
Перейти в начало страницы
 
+
ЦыфрыЧ
сообщение 11.10.2008, 0:35
Сообщение #2


Группа: Активный участник
Сообщений: 1933
Спасибо: 930




Цитата(X__GADik!! @ 10.10.2008, 22:51) *
Ну что господа автомеханники кто что думает по этой теме.есть очень большое желание изобразить сие на отдельно взятом автомобиле:)кто что посоветует? smile.gif )


Советую сразу вырезать левое лёкое чтобы печень помешалась biggrin.gif  У меня опыт замены двух автоматов на механику. НА цефирике и на скайлайне, с ребятами не один яшик пива пропили пока все до ума доводили, но тогда и опыта было мало, да и времени свободного уйма. Со скаем оказалось все намного легче, там и коробку проше торочить, а вот Цефир все мосги вые..., то граната неподходит, то кулиса не та, то чтобы педаль установить нужно чутьли не пол салона разобрать. В общем я неразу не пожалел что поставили механику, но зато как обогатилась моя генекологичесская жисть cool.gif new_russian.gif  Это хорошо когда сразу с донора все снимаеться, и вся коробка в комплекте! В общем затея сто пудово того стоит если полетел автомат, а иначе это только фанатичесское проявление любви к механике, коим я и страдал в свое время. Удачи, оно того стоит ;)


--------------------
 Пессимисты испускают дух задолго до смерти.
Спасибо! — Chaser_510
Перейти в начало страницы
 
+
MadMax
сообщение 11.10.2008, 8:58
Сообщение #3


Группа: Активный участник
Сообщений: 6741
Спасибо: 1436

Авто: ///RED DeviL///



я слыхал что при такой замутке надо перепрошивать мозги...в противном случаем машина не поедет как надо...Грубо говоря комп будет думать что стоит автомат и не будет воспринимать все манипуляции с должными качествами... training1.gif


--------------------
Перейти в начало страницы
 
+
ДЮЙМ
сообщение 11.10.2008, 10:00
Сообщение #4


Группа: Активный участник
Сообщений: 8156
Спасибо: 4668




Возни конечно много и надо быть готовым к любым проблемам.


--------------------
Перейти в начало страницы
 
+
Muskul
сообщение 25.2.2010, 19:40
Сообщение #5


Группа: Активный участник
Сообщений: 6323
Спасибо: 1791




Закину сюда для общего развития по коробкам для тойот

Взято с "Toyota Ceres Marino Club"



В связи с "попыткой установки" механки на свой церес я немного поизучал коробки, которые вообще возможно установить на наши машинки. Решил записать, дабы не пропало.

Желающие могут забить это в электронные таблицы и сравнить разные коробки, как это сделал я

Понадобится при выборе коробки "на замену" уставшей, либо при установке механики.

Итак, что вообще ставилось

С50 (от 5А мотора)
Это классика и динозавр пятиступок для А серии. Ставилась практически везде на 4А и 5А моторы, для Королло/Спринта и Карино/Короно-образных, до модификации двигателей на более низкие обороты.
Корона 190+4А, Карина 190+5А, всё короллобразное с 5А.

Первая передача 3.545
Вторая передача 1.904
Третья передача 1.310
Четвертая передача 0.969
Пятая передача 0.815
Задняя передача 3.250
Передаточное число дифференциала 3.722

С50 (для 4А)
Фактически С50, но с другой главной парой. Ставилась на Короллобразных с 4А-ФЕ моторами. В т.ч. на Церес/Марино/Левин/Труено.
Код коробы не знаю, в смысле она называлась тоже - С50, НО с другими индексами в конце. Хороша для города и разгонов, но для трассы ИМХО не самый лучший выбор с оборотами для ФЕ мотора.

Первая передача 3.545
Вторая передача 1.904
Третья передача 1.310
Четвертая передача 0.969
Пятая передача 0.815
Задняя передача 3.250
Передаточное число дифференциала 4.058

С51
Ставилась на 21х и 11х кузова с 5А мотором, после модификации, когда моторы потеряли в мощности и оборотах, но выиграли в моменте.
3,4,5 передачи более "высокие", что позволяет ехать на них с более низкими оборотами. Эта коробка лучший выбор тех, кто много ездит по трассе. Особенно на 5-ой передаче.
(извините, а увас есть такая-же только с ГП = 4.058? будем искать...)

Первая передача 3.545
Вторая передача 1.904
Третья передача 1.223
Четвертая передача 0.885
Пятая передача 0.725
Задняя передача 3.250
Передаточное число дифференциала 3.722

Схх (ХЗ)
Короба ставилась на Карине 190 с 7А, 4А - "бедных"
(а также на некоторые модификации с 5А, потом на 5А была С50)
Воот.. Это ИМХО уже существенно лучше по сравнению с С50. Первые две "борзые" почти как на С50 для 4А, 3-я идентична (с учетом главной пары) коробе С50 от 5А, 4, 5 - высокие. Пятая 0.7 + ГП почти 4 мне нравятся.
Т.е. на старте рвет также, на трассе обороты меньше.

Первая передача 3.545
Вторая передача 1.904
Третья передача 1.233
Четвертая передача 0.969
Пятая передача 0.725
Задняя передача 3.250
Передаточное число дифференциала 3.941

C57
Стоит на Премио 211 с 7А, Карине 211 с 7А. Главня пара еще ниже, но не такая как на ЖЕ, а главное 3-4-5 высокие.

Первая передача 3.166
Вторая передача 1.904
Третья передача 1.233
Четвертая передача 0.969
Пятая передача 0.725
Задняя передача 3.250
Передаточное число дифференциала 4.058

С58
Стоит на Калдине 211 и 191 с 7А , на Короне Премио с 4А

Вот именно такую коробку я, по возможности, для себя и ищу. Хорошая ГП для ФЕ вкупе с замечательными высокими передачами. Эта короба по диапазону шире чем все остальные коробки для ФЕ моторов А серии. Хотя для "драги" третья и четвертая (если успеете на ФЕ до неё дойти) высоковаты. Но тогда ставьте от ЖЕ, правда на трассе обороты для ФЕ будут слишком высоки.

Первая передача 3.545
Вторая передача 1.904
Третья передача 1.233
Четвертая передача 0.969
Пятая передача 0.725
Задняя передача 3.250
Передаточное число дифференциала 4.058



А вот господа еще одна СТРАННАЯ коробка, специально созданная для драги на ФЕ моторах Я нашел такое только на одной модификации Карины. Буду благодарен, если кто определит, что это за ЗВЕРЬ! Вы посмотрите на первые три передачи и главную пару! Сдается мне, что до сотни и даже до 150 мотор 4А-ФЕ или 7А (только нормальный, крутящий до 6000.. оборотов) вывезет ЖЕ двиг! Такую коробку не стыдно и в ЖЕ воткнуть.
Итак - E-AT191 Карина SG-i Color package 7АФЕ мотор 115 лс

Первая передача 3.833
Вторая передача 2.045
Третья передача 1.333
Четвертая передача 0.918
Пятая передача 0.775
Задняя передача 3.583
Передаточное число дифференциала 4.235

Но увы, подозреваю такого на разборах не найти...



Ну и для порядка про ЖЕ

С52
Короба ставилась на GE моторы (16клапанов и 20-Сильвер) а также на 5A-FHE мотор (АЕ91) Левин/Труено. Позволяет держать более высокие обороты.
Короба с таким-же обозначением ставилась на 4А-ФЕ и 7А-ФЕ моторы в 90-ых и 100-ых кузовах на европейский и американский рынки, но с другими главными парами! Но назывались они именно С52.

Первая передача 3.166
Вторая передача 1.904
Третья передача 1.310
Четвертая передача 0.969
Пятая передача 0.815
Задняя передача 3.250
Передаточное число дифференциала 4.312

С56
Более поздний вариант коробки для ЖЕ двига, поздних СильверТоп, и БлэкТоп. Более низкие 3 и 4 передачи, что хорошо для приемистости.

Первая передача 3.166
Вторая передача 1.904
Третья передача 1.392
Четвертая передача 1.031
Пятая передача 0.815
Задняя передача 3.250
Передаточное число дифференциала 4.312

С160
Знаменитая "шестиступка" для кольцевых гонок, ставилась на БлэкТоп в Карины и Леин/Церес/Труено/Марино. Знатоки уверяют, что для драга/стрита - короба нафиг не нужна. Ибо диапазон у неё такой же как на С56, главная пара больше, вроде бы валит лучше... но проигрываешь при переключениях, слишком уж коротко. Преимуществ для драги перед С56 никаких. Но для кольца - самое то, выбор передач богаче.

Первая передача 3.166
Вторая передача 2.05
Третья передача 1.481
Четвертая передача 1.166
Пятая передача 0.916
Шестая передача 0.725
Задняя передача 3.250
Передаточное число дифференциала 4.529


P.S.
Таким образом, моё предположение, что японцы ТИПЫ коробок (С50, С52 и т.д.) различали ТОЛЬКО по передаточным числам, фактически игнорируя главную пару, вылилось в уверенность. А сведения о ГП уже могли содержаться в дополнительном коде (типа c50-12a). Т.к. например на ЖЕ16 ставились коробки С52, НО, трёх подтипов! И все они были С52!
Пример - Короба С52 ставилась на
- Короллу/Спринтер АЕ82 с ЖЕ16,
- на АЕ92 с ЖЕ16
- на АЕ101 с ЖЕ
- на Европейскую короллу АЕ92 с 4АF, с ГП 4.13
- на Европу/Америку 7А-ФЕ мотором с ГП 4.058

Если это так, тогда действительно и на 4А-ФЕ и на 5А-ФЕ Церес/Марино будет значится С50, но главное - какие цифры после этого, от этого и будет зависеть ГП 3.7 или 4.

В пользу этого также говрит то, что на Старлетах с турбовым двигателем также ставились коробки С56 (ЕР91) и С52 (ЕР82). Но они имели ГП 3.7 !!! Собственно они отличаются корпусом дифференциала (и самим дифференциалом, вкупе с ГП) и колоколом, а нутрянка у них идентична.


--------------------
"В конечном итоге в гонках выигрывает не тот, кто быстрее разгоняется, а тот, кто позже начинает тормозить" (Айртон Сенна)
Перейти в начало страницы
 
+
zverek
сообщение 25.2.2010, 20:22
Сообщение #6


Группа: Активный участник
Сообщений: 224
Спасибо: 81




с передним приводом легче всего, а вот с задним нюансов много - особенно если приходится лепить из нескольких модельных рядов (там и редуктор задний менять и карданы по длине подбирать). До 98-го года ниче в мозгах прошивать не надо - все работает как положено, про более молодые модели ниче не скажу ... особенно CAN.

на данный момент обкатывается Crown 1G-GZE 90-го года, более подробная инфа по нему будет позже

Перейти в начало страницы
 
+
4yBaK
сообщение 25.2.2010, 20:30
Сообщение #7


Группа: Активный участник
Сообщений: 969
Спасибо: 113

Авто: BZ-R RS200Z



Цитата(ZoOm_ZoOm @ 11.10.2008, 7:58) *
я слыхал что при такой замутке надо перепрошивать мозги...в противном случаем машина не поедет как надо...Грубо говоря комп будет думать что стоит автомат и не будет воспринимать все манипуляции с должными качествами... training1.gif


ни че подобного!Пол России кто свапался гоняют на автоматных мозгах и ни че!На механочных говорят углы злее,но это тоже все вилами по воде писано!Короче многие на автоматных гоняют и говорят что разницы 0,некоторые даже утверждают что лучше!)))
и да,это я про передний привод!

Сообщение отредактировал 4yBaK - 25.2.2010, 20:30


--------------------
Тойотоводы, сука, тихие но опастные. Ездят себе потихоньку и никого не трогают))))
Перейти в начало страницы
 
+
exPloZive
сообщение 26.2.2010, 0:30
Сообщение #8


Группа: Активный участник
Сообщений: 3523
Спасибо: 1425

Авто: MARK 2 JZX110 IR-S// Kawasaki SuperSherpa KL250





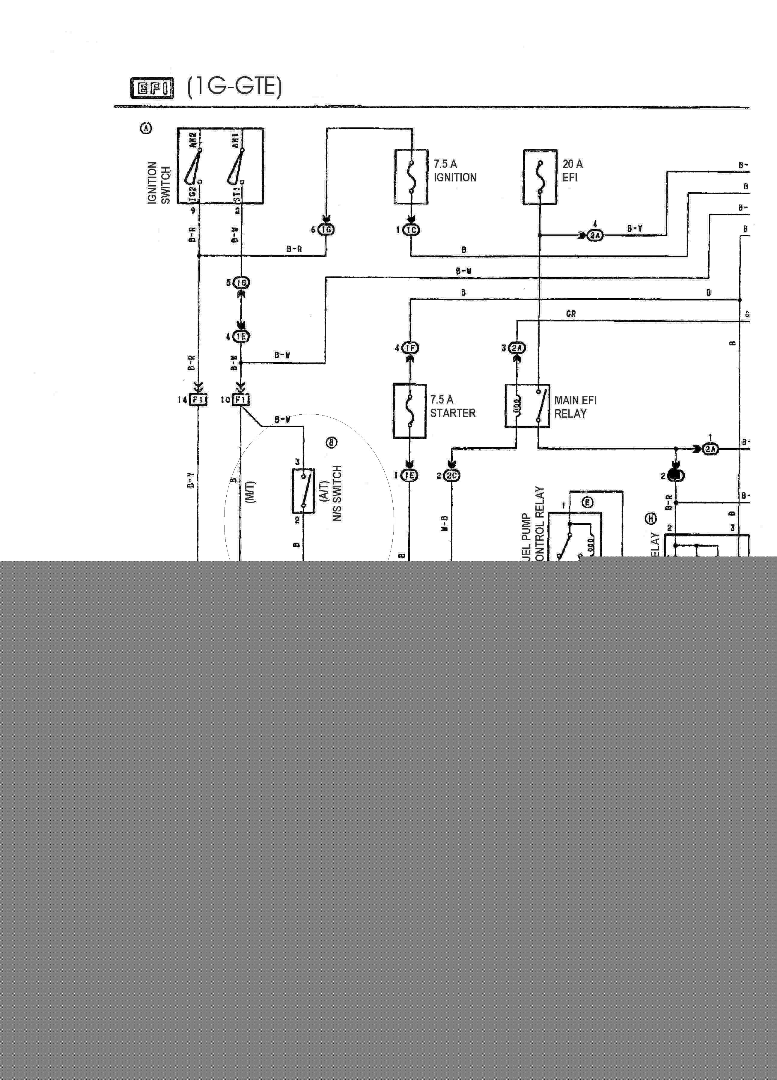
Стёж  полный, у самого автоматные мозги на Чайнике, единственное, что надо сделать, так это всего премкнуть на фишке,кот. идёт на автомат, два контакта, чтоб типо обмануть комп. и он думал что ,псевдоселлектор АКПП, стоит на Нейтрале или Парковке.


По другому просто не идёт ток на стартер... всё  очень даже просто.

По крайне мере на Тойотах так...

Сообщение отредактировал exPloZive - 26.2.2010, 0:33
Эскизы прикрепленных изображений
Прикрепленное изображение
 
Перейти в начало страницы
 
+
4yBaK
сообщение 26.2.2010, 0:48
Сообщение #9


Группа: Активный участник
Сообщений: 969
Спасибо: 113

Авто: BZ-R RS200Z



Ну это то само собой!


--------------------
Тойотоводы, сука, тихие но опастные. Ездят себе потихоньку и никого не трогают))))
Перейти в начало страницы
 
+
Шлёцык
сообщение 26.2.2010, 0:55
Сообщение #10


Группа: Участник
Сообщений: 55
Спасибо: 15




exPloZive Сперва уясните почему желательно поменять мосги, а потом резюмируйте что это "Стёж". Суть в том что на автоматных по другому прописаны карты топливные, особенно на верхах!
Перейти в начало страницы
 
+
STARGAZER
сообщение 26.2.2010, 1:03
Сообщение #11


Группа: Активный участник
Сообщений: 6236
Спасибо: 6138

Авто: Toyota Tacoma 4.0 2007 Access cab



Цитата(exPloZive @ 25.2.2010, 23:30) *
Стёж полный, у самого автоматные мозги на Чайнике, единственное, что надо сделать, так это всего премкнуть на фишке,кот. идёт на автомат, два контакта, чтоб типо обмануть комп. и он думал что ,псевдоселлектор АКПП, стоит на Нейтрале или Парковке.


По другому просто не идёт ток на стартер... всё очень даже просто.

По крайне мере на Тойотах так...


Именно так я и сделал, поменяв автомат на МКПП на 21-м Теранчике. Правда мне кажется что компа там не было, я не вникал.


--------------------
Перейти в начало страницы
 
+
4yBaK
сообщение 26.2.2010, 1:44
Сообщение #12


Группа: Активный участник
Сообщений: 969
Спасибо: 113

Авто: BZ-R RS200Z



карты не очень сильно на Тойоте отличаются,НО отличаются!


--------------------
Тойотоводы, сука, тихие но опастные. Ездят себе потихоньку и никого не трогают))))
Перейти в начало страницы
 
+
X__GADik!!
сообщение 26.2.2010, 10:23
Сообщение #13


Группа: Активный участник
Сообщений: 4751
Спасибо: 1374

Авто: Gelaendewagen



Да я уже как пол года всё сделал,ничего не шил ездил так передачи только немного короче....но теперь всё будет как положено


--------------------
Если на дороге у нас случаются войны, то лучше я буду на танке»

G-Class
Перейти в начало страницы
 
+
zverek
сообщение 26.2.2010, 10:23
Сообщение #14


Группа: Активный участник
Сообщений: 224
Спасибо: 81




Цитата(Шлёцык @ 25.2.2010, 23:55) *
Суть в том что на автоматных по другому прописаны карты топливные, особенно на верхах!


вынужден попросить доказательств
Перейти в начало страницы
 
+
Pravokator
сообщение 20.6.2010, 23:18
Сообщение #15


Группа: Активный участник
Сообщений: 251
Спасибо: 26




Цитата(zverek @ 26.2.2010, 9:23) *
вынужден попросить доказательств

приди посмотри) у меня на марино чтобы после спокойной езды резко топнуть нужно сначала отпустить газ а потом нажать в пола, как на автомате иначе просто жмешь в пол а обороты почти не поднимаются (коробку менял не я поэтому х.з. че там да как)

Сообщение отредактировал Pravokator - 20.6.2010, 23:19


--------------------
Sprinter AE 90 4A-FE, MT 4WD
Civic ferio EG-8, D15B Vtec-e/AT 2WD
Galant Viento E52A, 4G93/AT 2WD
Corolla EE101, 4E-FE/AT 2WD
Marino ae101, 4A-FE/MT 2WD
Cultus Crescent GD31W G16A AT 4WD
CoronaSF ST192, 3S-FE/AT 2WD
Diamante F18A, 6g73/AT 2WD
Levin AE101 4A-GE, AT 2WD
Aristo JZS147, 2jz-gte AT 2WD
Diamante F15A, 6G72/AT 4WD
CaribAE95, 4A-FE/AT 4wd
Перейти в начало страницы
 
+
4yBaK
сообщение 21.6.2010, 0:36
Сообщение #16


Группа: Активный участник
Сообщений: 969
Спасибо: 113

Авто: BZ-R RS200Z



посмотри дроселя и тросик к ним!А так же муфту!


--------------------
Тойотоводы, сука, тихие но опастные. Ездят себе потихоньку и никого не трогают))))
Перейти в начало страницы
 
+
MERC-=London=-
сообщение 21.6.2010, 4:53
Сообщение #17


Группа: Активный участник
Сообщений: 210
Спасибо: 69

Авто: Subaru Legacy B4'2000



У меня чел, который купил мой лавр воткнул мех туда и вроде мозги не ковырял


--------------------
Мне пинту тёмного
Nissan Laurel'95 RB20E
Toyota MarkII'90 1G-FE
Toyota MarkII'97
1JZ-
GE
Subaru Legacy B4'2000 EJ20
Перейти в начало страницы
 
+

Быстрый ответОтветить в данную темуНачать новую тему
1 чел. читают эту тему (гостей: 1, скрытых пользователей: 0)
Пользователей: 0

 



RSS Текстовая версия Сейчас: 19.2.2026, 20:06